Images
![]()
© mails sent to tearfund.org
|
Example of a slow sand filter. 1) The concrete outer shell, built using 1/2 sack of cement mixed with 2 sacks of gravel and 1 1/2 sack of sand; 2) A length of PVC pipe, 15mm diameter; 3) A diffuser plate full of small holes, made from metal or pottery; 4) A 40cm layer of clean, washed, medium-grade sand; 5) A 5cm layer of small gravel; 6) A 5cm layer of small stones or large gravel. (Source: http://tilz.tearfund.org/Publications/Footsteps+61-70/Footsteps+67/Biosand+filters.htm)
|
![]()
© mails sent to tearfund.org
|
Slow sand filter in use (Source http://tilz.tearfund.org/Publications/Footsteps+61-70/Footsteps+67/Biosand+filters.htm)
|
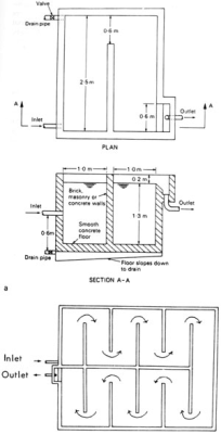
![]()
©
|
Some simple sedimentation tanks (Cairncross and Feachem 1993)
|
![]()
© (check)
|
An example of a prefiltration tank, used for very silty water before cleaning it by a slow sand filter (Zumstein).
|
![]()
© mail sent to ReidHarvey@hotmail.com
|
Example of a ceramic filter (Source: http://www.geocities.com/ceramafrique/)
|
![]()
© mail sent to Peter Chartrand
|
Other example of a ceramic filter (Source: http://pottersforpeace.org/?page_id=9)
|
![]()
© SANDEC
|
![]()
© © Some rights reserved. Picture by SmacNHawaii, available at http://www.flickr.com/photos/smacnhawaii/2057047/
|
Moringa oleifera
|

Back







